Description
Thermostat Électronique pour le Chauffage au Sol
Le ECtemp 130 est un thermostat électronique simple et fiable, conçu pour être installé directement au mur. Il utilise un capteur filaire pour mesurer et contrôler la température du sol, idéal pour les applications de chauffage au sol et la protection contre le gel.
Réglage Facile de la Température
Ce thermostat est équipé d'un bouton avec une échelle numérique de 1 à 5, permettant un réglage précis de la température, de 5°C à 45°C. Chaque pas correspond à environ 9°C, offrant un contrôle intuitif de la température. Un LED intégré indique les périodes de veille (lumière verte) et de chauffage actif (lumière rouge), facilitant le suivi de l'état du système.
Flexibilité d'Usage et Applications Étendues
Avec une capacité de 16 A, le ECtemp 130 est parfait pour les applications de chauffage au sol, mais peut également être utilisé pour des applications extérieures telles que le dégivrage de surfaces et la protection antigel de tuyaux et de toits. Son design simple et robuste le rend idéal pour les environnements où une surveillance du capteur filaire n'est pas nécessaire.
Caractéristiques Techniques Principales
-
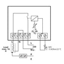
Tension d'alimentation: 230 V AC
-
Charge résistive maximale: 16 A
-
Classe de protection IP: IP30
-
Intervalle de température: 5°C - 45°C
Le ECtemp 130 est la solution idéale pour ceux qui recherchent un thermostat facile à utiliser et hautement fonctionnel, assurant confort et protection optimale dans chaque environnement.
TÉLÉCHARGER LA FICHE TECHNIQUE PDF
Spécifications Techniques:
| Type de produit | Thermostat pour chauffage électrique au sol |
| Modèle | ECtemp 130 |
| Type d'écran | Aucun affichage |
| Application | Chauffage au sol |
| Type de régulation | Hystérésis |
| Type de capteur | Sol |
| Dimensions | 82 mm x 82 mm x 36 mm |
| Montage | Non DIN |
| Tension d'alimentation | 230 V AC (min 220 V, max 240 V) |
| Interrupteur relais | 1 pôle |
| Charge résistive maximale | 16 A |
| Charge inductive | cos φ= 0.3 max 1A |
| Température - ambiante | Min : 0 °C, Max : 30 °C |
| Température - sol | Min : 5 °C, Max : 45 °C |
| Protection contre le gel | 5 °C |
| Classe de protection IP | IP30 |
| Degré de pollution | 2 |
| Dimension maximale de câble terminal | 2 x 2,5 mm² |
| Consommation en veille | 5 W [Max] |
| Approbations | CE, NEMKO |
| Conformité RoHS UE | Oui |
Paiement et Sécurité
Vos informations de paiement sont gérées de manière sécurisée. Nous ne stockons ni ne pouvons récupérer votre numéro de carte bancaire.
